产品目录
推荐文章
- 万能耐磨仪
- 全自动液压快换接头空气包含量测试仪
- 全自动液压快换接头连接器插拔泄漏测试仪,全自动液压快换接头连接器流体损失试验机
- 万能耐磨仪,通用磨损性能测试仪-高配版
- 威士伯耐磨仪、威士伯(Osillatory)耐磨仪高配款
- 电动手术台综合性测试仪
- 康复训练机器人关节扭矩试验测试仪
- 过滤式防毒面具呼吸器吸附系数测定仪(油雾法)
- 防蜂服耐蛰刺性能测试仪(卧式)
- 宠物烘干箱
联系我们
联系人:王经理
联系电话:13120992305
客服QQ:1552956819
公司地址:上海市松江区洞泾镇长兴东路1586号
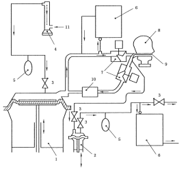
防毒面罩死腔测试仪含口罩测试
一、核心功能与检测原理
死腔量化评估
通过测量佩戴者吸入气体中CO₂浓度,减去环境CO₂浓度(要求≤0.1%),计算死腔泄漏值(三次均值≤1%为合格),直接反映面罩重复呼吸区域的无效空间。
核心公式:死腔泄漏率 =(吸入气CO₂浓度 - 环境CO₂浓度) × 100%。
模拟呼吸系统
人工肺装置模拟真实呼吸:频率21~24次/min,潮气量24±1 L/min,搭配单向阀与流量计(0~50 L/mi,精度2.5%)控制气流稳定性。
配备CO₂气源及缓冲储气袋。
二、关键技术配置
模块 | 参数要求 |
控制系统 | PLC+Windows系统,嵌入式工控机,WiFi无线连接,双控制系统 |
操作界面 | 彩色12寸工控机,中英文切换,至少2种语音 |
人工肺装置 | 人工肺装置1套含呼吸功能 |
呼吸频率 | 10~40次/min |
呼吸气量 | 0-3L/min |
储气袋 | 配3个,5L,不容易破坏,材料耐用; |
二氧化碳气源要求 | 不低于95%浓度 |
标准头型 | 应符合GB2428,头型上装有呼吸导管 |
流量计范围 | 浮球流量计0-100L和0-10L精度:±2.5%(可定制更高精度) |
测试时间 | 触摸屏设置和显示 |
二氧化碳分析仪 | 2套-量程0~10% ,精度1级和量程0~5% ,精度1级 |
头模按照标准设计 | 铝合金制造1套3个头模,含呼吸管路,若有试样和头模配合度欠佳时,务必使用硅胶泥四周打上硅胶泥起到密封作用采用快装结构方便用户更换 |
风扇 | 落地式电风扇 |
外形尺寸急功率 | 1150×750×1250mm、总电源: AC220V、功率 500W |
三、执行标准与测试流程
1)GA124-2013《正压式消防空气呼吸器》第“6.13.3吸入气体中二氧化碳含量测定”条款
2)GB2890-2009《呼吸防护 自吸过滤式防毒面具》第“6.7面罩死腔测试”条款
3)GB 21976.7-2012 建筑火灾逃生避难器材 第7部分:过滤式消防自救呼吸器
4)GB2626-2019 呼吸防护自吸过滤式防颗粒物呼吸器
5)YY/T 19083-2010 医用防护口罩技术要求

操作步骤
A[密封面罩至头模] --> B[启动人工肺呼吸]
B --> C[注入5% CO₂气体]
C --> D[监测吸入气CO₂浓度]
D --> E{环境CO₂≤0.1%?}
E -->|是| F[计算三次均值]
E -->|否| G[终止测试]
F --> H[输出泄漏率报告]
注:测试需持续至CO₂浓度稳定,全程约5~10分钟。

四、配置清单:
主机1台;
测试软件1套;
说明书1份;
合格证1份;
保修卡1份;
签收单1份;
铭牌1块;
电源线1根;
扳手1套;
宣传册若干;
五、应用场景与选型建议
工业防护:化工、矿山场景优先选多规格头模型号,适配半面罩/全面罩;
消防应急:需满足GA124-2013对正压呼吸器的死腔要求,推荐配置风速仪及电风扇的设备;
质检研发:选择工控机+PLC系统(如CSI系列);
警示:环境CO₂浓度超标(>0.1%)将导致测试无效,需在密闭实验室或通风净化后操作。工业场景建议每季度校准CO₂分析仪,确保±2%精度
六、创新设计亮点
防误操作设计:硅胶泥密封头模接口,解决面罩贴合不足问题;
智能诊断:实时提示故障原因(如气流中断或传感器异常);
培训模式:结合专用镜反馈佩戴姿态,降低实操泄漏风险。

- 上一篇:口罩视野试验机/面罩视野测试仪/呼吸防护面具视野测试仪
- 下一篇:口罩泄漏测试仪
相关文章
-
2024-09-27
依据标准:QB/T 2155,QB/T4116-2010&n···
-
2024-09-21
仪器用途∶对浮力体材料(如气囊、泡沫塑料、木棉囊等)及救生衣···
-
2024-09-06
一,用途主要用于医用球囊、充气球囊、扩张球囊、硅胶球囊、呼吸···
-
2024-09-29
用途描述熨烫升华色牢度仪是一种专门用于测试各种纺织品耐熨烫升···
-
2024-09-30
1、耐磨损性 在陶瓷磨屑中运动的磨损试验 试验目的是模拟手表···
-
2024-09-23
一、测试原理及设备特点测试原理:手套完整性测试仪是采用压差衰···
-
2024-08-21
描述鞋子剥离强度试验机用于检验成鞋鞋底与鞋帮之间剥离强度.将···
-
2024-09-02
生产的系列医用注射针(器)、输液针(器)、缝合针(线)测试仪···
-
2024-09-28
一、 原理:根据YY/T0681.15-2019该···
-
2024-09-03
原理:测试短期使用(<1h)的医用导管扭结力的测试方法···



